• 专利申请
    2019-11-28
  • 公布公告
    2020-02-28
  • 授权日期
    2021-02-02
  • 终止
    2030-02-25
一种具有切割功能的自动磨削机
一种具有切割功能的自动磨削机
* 专利信息仅供参考,不具有法律效力。 有效专利
CN201911195248.7 2019-11-28 B23P23/04 {{ classMap["B23P23/04"] }}
浦江思洪机械科技有限公司 查看申请人名下所有专利
浙江省金华市浦江县仙华街道廿亩山南区二排4号201室
专利分类项目
专利注册信息
初审公告期号 2019-11-28 初审公告日期 2020-02-28
注册公告期号 2021-02-02 注册公告日期 2021-02-02
专用权期限 2020-02-28 - 2030-02-25 专利类型 发明公开
代理组织机构 --
专利介绍
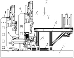
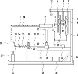
本发明公开的一种具有切割功能的自动磨削机,包括壳体,所述壳体内设有工作腔,所述工作腔后侧内壁设有上下朝向的压紧滑槽,所述压紧滑槽上设有自动夹持组件,本发明采用棘齿杆、主棘齿和副棘齿,通过棘齿杆对主棘齿和副棘齿的抵接,实现夹持过程中的单向移动,采用副套筒叉、主套筒叉、万向节轴、副套筒叉、主套筒叉,实现了在动力电机轴相对砂轮轴上下移动时,仍能顺畅传动,改善了不管是人工磨削还是使用自动磨床,都要手动对工件进行夹持,并且对需要切割的长工件进行磨削操作时,还需要磨削后进行进一步的转移切割,浪费大量的时间和人力的现状。
法律进度
  • 2021-02-02 授权 ...

  • 2020-04-03 实质审查的生效 IPC(主分类): B23P 23/04 专利申请号: 201911195248.7 申请日: 2019.11 ...

  • 2020-02-28 公开 ...

同类专利

咨询该专利

您还可以
推荐专利
{{ v.name }}
取 消 确 定