• 专利申请
    2018-01-31
  • 公布公告
    2023-07-14
  • 授权日期
    2023-07-14
  • 终止
    2033-07-11
移动目标图像压缩采样装置
移动目标图像压缩采样装置
* 专利信息仅供参考,不具有法律效力。 有效专利
CN201810092967.5 2018-01-31 H04N7/18 {{ classMap["H04N7/18"] }}
合肥学院 查看申请人名下所有专利
安徽省合肥市经开区锦绣大道99号
专利分类项目
专利注册信息
初审公告期号 2018-01-31 初审公告日期 2023-07-14
注册公告期号 2023-07-14 注册公告日期 2023-07-14
专用权期限 2023-07-14 - 2033-07-11 专利类型 发明授权
代理组织机构 北京春江专利商标代理事务所 查看该机构代理的所有专利
专利介绍
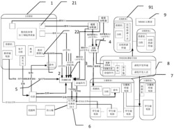
一种移动目标图像压缩采样装置,其包括线性阵列图像传感器、处理器和存储器,其线性阵列图像传感器获取移动目标的信息并传送给处理器,所述存储器存储了图像处理程序,所述处理器调用图像处理程序并对线性阵列图像传感器获取的移动目标的信息进行处理,其特征在于,所述图像处理程序至少包括:利用测量矩阵对所获取的移动目标的信息进行压缩采样得到压缩测量向量,对压缩测量向量进行预处理去除重复的测量向量得到有效向量并进行存储和/或传输。利用本发明提供的装置能够消除重复采样问题并有效的重构出移动目标图像。
法律进度
  • 2023-07-14 授权 ...

  • 2018-08-31 实质审查的生效 IPC(主分类): H04N 7/18 专利申请号: 201810092967.5 申请日: 2018.0 ...

  • 2018-06-29 公开 ...

同类专利
  • 一种基于屏幕模拟技术的通用型自动化设备远程监控系统

  • 基于无线红外监控的全天候多路通道人流量监测系统

  • 基于无线监控的多路通道人流量监测系统

  • 基于全方位视觉的独居老人安全监护系统

  • 基于达芬奇平台的公交视频监控及调度管理方法

  • 一种基于机器学习的视频异常检测方法

  • 基于达芬奇技术的多格式码流显示和存储装置

  • 加工制造类课程资源可视化开发与信息传输装置

  • 基于特征匹配跟踪的视频监控装置及其方法

  • 一种基于速度的高空玻璃吊桥桥面透明属性切换系统

  • 一种远程高清视频监控及开锁系统

  • 一种面向智能家居的音视频终端系统

咨询该专利

您还可以
推荐专利
{{ v.name }}
取 消 确 定