• 专利申请
    2023-10-18
  • 公布公告
    2024-03-15
  • 授权日期
    2024-03-15
  • 终止
    2034-03-13
一种高效潜水曝气方法
一种高效潜水曝气方法
* 专利信息仅供参考,不具有法律效力。 有效专利
CN202311349996.2 2023-10-18 C02F7/00 {{ classMap["C02F7/00"] }}
南京科技职业学院 查看申请人名下所有专利
江苏省南京市六合区欣乐路188号
专利分类项目
专利注册信息
初审公告期号 2023-10-18 初审公告日期 2024-03-15
注册公告期号 2024-03-15 注册公告日期 2024-03-15
专用权期限 2024-03-15 - 2034-03-13 专利类型 发明授权
代理组织机构 国浩律师(南京)事务所 查看该机构代理的所有专利
专利介绍
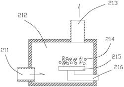
本发明提供一种高效潜水曝气方法,包括:步骤10,启动潜水电泵,叶轮旋转,在曝气室中产生负压,外部水体不断从顶端的进水口进入曝气室中,外部水体液面上方的空气被吸入进气管,从曝气室内上部进入曝气室中;进入的水在向下流动过程中,与空气进行预混合,形成预混合汽水混合液,预混合汽水混合液在曝气室中流动,形成第一汽水混合液;步骤30,汽水混合液在叶轮作用下沿叶轮圆周切向流动,导叶板对汽水混合液进行切割分流,形成更细密的水珠和气泡;多股汽水混合液分别在多个流道中沿导叶板流向出液口,从曝气室周向一圈的出液口流入曝气室周向的外部水体中。本发明提供的一种高效潜水曝气方法,提高曝气效果,提高水体的溶氧量。
法律进度
  • 2024-03-15 授权 ...

  • 2023-12-19 实质审查的生效 IPC(主分类): C02F 7/00 专利申请号: 202311349996.2 申请日: 2023.10. ...

  • 2023-12-01 公开 ...

同类专利

咨询该专利

您还可以
推荐专利
{{ v.name }}
取 消 确 定