• 专利申请
    2023-08-25
  • 公布公告
    2023-11-07
  • 授权日期
    2023-11-07
  • 终止
    2033-11-04
一种禽畜养殖场恶臭气体采样装置
一种禽畜养殖场恶臭气体采样装置
* 专利信息仅供参考,不具有法律效力。 有效专利
CN202311081853.8 2023-08-25 G01N1/24 {{ classMap["G01N1/24"] }}
安徽农业大学 查看申请人名下所有专利
安徽省合肥市蜀山区长江西路130号
专利分类项目
专利注册信息
初审公告期号 2023-08-25 初审公告日期 2023-11-07
注册公告期号 2023-11-07 注册公告日期 2023-11-07
专用权期限 2023-11-07 - 2033-11-04 专利类型 发明授权
代理组织机构 上海复暨知识产权代理事务所 查看该机构代理的所有专利
专利介绍
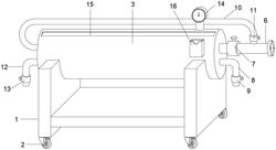
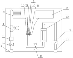
本发明涉及气体采样技术领域,具体是一种禽畜养殖场恶臭气体采样装置,该气体采样装置包括气体采样系统,所述气体采样系统装载设置在气体采集箱上;所述气体采样系统包括多组采样管,相连两组采样管的同向端之间通过一组引流管连接,多组采样管和至少一组的引流管之间依次相连形成气流通道,气流通道的一端设置有进气管道,气流通道的另一端设置有排气管道;所述气体采样系统还包括引风组件,本发明先利用引风组件,将整个气流通道中的空气排出,随着引风组件的继续工作,使得气流通道中充满恶臭气体,进一步的,在将引流管与采样管之间进行分离时,自动将采样管内的恶臭气体进行密封存储,实现恶臭气体的取样,方便快捷。
法律进度
  • 2023-11-07 授权 ...

  • 2023-10-13 实质审查的生效 IPC(主分类): G01N 1/24 专利申请号: 202311081853.8 申请日: 2023.08. ...

  • 2023-09-22 公开 ...

同类专利

咨询该专利

您还可以
推荐专利
{{ v.name }}
取 消 确 定