• 专利申请
    2021-10-18
  • 公布公告
    2022-03-22
  • 授权日期
    2022-03-22
  • 终止
    2032-03-19
一种基于气提回流的分散式农村污水一体化处理设备
一种基于气提回流的分散式农村污水一体化处理设备
* 专利信息仅供参考,不具有法律效力。 有效专利
CN202122498989.1 2021-10-18 C02F9/14 {{ classMap["C02F9/14"] }}
南京科技职业学院 查看申请人名下所有专利
江苏省南京市六合区江北新区欣乐路188号
专利分类项目
专利注册信息
初审公告期号 2021-10-18 初审公告日期 2022-03-22
注册公告期号 2022-03-22 注册公告日期 2022-03-22
专用权期限 2022-03-22 - 2032-03-19 专利类型 实用新型
代理组织机构 南京源古知识产权代理事务所 查看该机构代理的所有专利
专利介绍
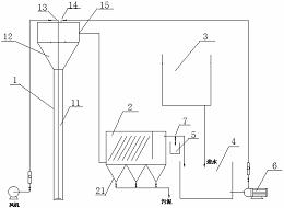
本实用新型公开了一种基于气提回流的分散式农村污水一体化处理设备,包括过滤塔、一号缺氧塔、二号缺氧塔、一号接触氧化塔、二号接触氧化塔、沉淀塔和充气泵,所述过滤塔、一号缺氧塔、二号缺氧塔、一号接触氧化塔、二号接触氧化塔、沉淀塔依次安装连接,本实用新型通过二级缺氧塔、二级接触氧化塔及气提回流系统等各单元的协同作用,能有效去除村镇生活污水中所含污染物,氨氮、总氮、悬浮物、有机质。此外装置的四级反应器串联运行,强化了各污染物的去除效果,增大了对各污染物负荷的抗冲击能力。
法律进度
  • 2022-03-22 授权 ...

同类专利
  • 一种同步脱除废水中碳氮硫的工艺系统及方法

  • 一种处理含硫有机废水的生物膜与颗粒污泥复合型工艺

  • 在一个反应器内碳氮硫同步脱除的有机废水处理方法

  • 生物催化电解-厌氧水解酸化耦合强化难降解废水处理装置

  • 一种利用颗粒污泥与动态膜结合处理废水的方法

  • 一种生物流化床载体及处理废水的方法

  • 一种微生物强化型廊道推流式废水处理生物电化学装置

  • 一种生活污水的处理方法及UAFB-EGSB耦合系统的快速启动方法

  • 一种阶梯增氧城市河道处理设备及其污水处理方法

  • 一种磷酸氢镁辅助生物脱氨的沼液预处理方法

  • 一种强化生化处理纤维素燃料乙醇废水的方法

  • 一种有机废水处理套筒型分相厌氧反应器及应用其处理含硫含氮废水的调控方法

咨询该专利

您还可以
推荐专利
{{ v.name }}
取 消 确 定