• 专利申请
    2021-10-08
  • 公布公告
    2022-02-01
  • 授权日期
    2022-02-01
  • 终止
    2032-01-30
一种高强度中型塑胶罐
一种高强度中型塑胶罐
* 专利信息仅供参考,不具有法律效力。 有效专利
CN202122414409.6 2021-10-08 B65D90/02 {{ classMap["B65D90/02"] }}
佛山市新鸿盛昌塑料制品有限公司 查看申请人名下所有专利
广东省佛山市南海区西樵镇上金瓯驳舟岗开发区36号
专利分类项目
专利注册信息
初审公告期号 2021-10-08 初审公告日期 2022-02-01
注册公告期号 2022-02-01 注册公告日期 2022-02-01
专用权期限 2022-02-01 - 2032-01-30 专利类型 实用新型
代理组织机构 佛山市明高知识产权代理事务所 查看该机构代理的所有专利
专利介绍
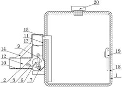
本实用新型公开了塑胶罐技术领域的一种高强度中型塑胶罐,包括罐体,所述罐体的输出端插接有排液管,所述排液管的输出端螺纹连接有阀门,所述罐体的顶部螺纹连接有顶盖,所述罐体的内侧壁设有第一铁皮板,所述罐体的内侧壁且面向所述第一铁皮板的一侧设有第二铁皮板,该高强度中型塑胶罐,结构设计合理,通过在罐体的内壁中设置第一铁皮板、第二铁皮板与菱形钢板网,通过三者之间的紧密连接,使得在罐体的内壁中形成夹层式的结构设计,有效解决了现有技术中罐体本身容易受外部器械影响而发生破损的问题,避免了其内部的液体发生泄漏的现象,极大程度上提高罐体的使用稳定性与可靠性,大大延长了其实际的使用寿命。
法律进度
  • 2022-02-01 授权 ...

同类专利

咨询该专利

您还可以
推荐专利
{{ v.name }}
取 消 确 定