• 专利申请
    2020-01-17
  • 公布公告
    2023-07-07
  • 授权日期
    2023-07-07
  • 终止
    2033-07-04
城轨混合储能系统的功率动态分配控制方法
城轨混合储能系统的功率动态分配控制方法
* 专利信息仅供参考,不具有法律效力。 有效专利
CN202010053210.2 2020-01-17 H02J1/10 {{ classMap["H02J1/10"] }}
湖南工业大学 查看申请人名下所有专利
湖南省株洲市天元区泰山路88号
专利分类项目
专利注册信息
初审公告期号 2020-01-17 初审公告日期 2023-07-07
注册公告期号 2023-07-07 注册公告日期 2023-07-07
专用权期限 2023-07-07 - 2033-07-04 专利类型 发明授权
代理组织机构 北京风雅颂专利代理有限公司 查看该机构代理的所有专利
专利介绍
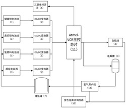
本发明针对城市轨道交通牵引制动能量瞬时大功率、短时大能量等引起的牵引网电压安全问题,结合超级电容与电池在性能上具有很强的互补性特点,采用超级电容‑电池并联组成双DC/DC变换器架构的混合储能系统进行牵引制动能量回收利用。并在传统双闭环PI控制基础上提出一种基于列车牵引功率前馈的双闭环控制策略,结合模糊推理系统和低通滤波法协调控制储能元件的功率分配,通过控制功率分配比例实现混合储能系统的最优能量管理。本发明不仅可以有效抑制牵引网电压波动,提高能量利用率,并且通过实时监测储能装置的荷电状态SOC来优化储能系统功率,防止储能元件过充、过放现象的发生,同时提高了混合储能系统整体性能和性价比。
法律进度
  • 2023-07-07 授权 ...

  • 2020-08-21 实质审查的生效 IPC(主分类): H02J 1/10 专利申请号: 202010053210.2 申请日: 2020.01. ...

  • 2020-05-29 公开 ...

同类专利
  • PV模块并联阵列及其实现电压自动跟踪的方法

  • 一种输出电流自主分配的并联供电系统

  • 一种直流微网分布式自主协调控制方法及控制系统

  • 一种基于自抗扰控制技术的直流微电网分布式下垂控制方法

  • 一种能显著改善母线电压偏差的直流微电网分布式自主协调控制方法

  • 一种直流微电网多储能单元下垂控制方法

  • 一种基于变色龙算法的自适应多状态储能设备

  • 基于多代理系统和深度强化学习的直流微网协调控制方法

咨询该专利

您还可以
推荐专利
{{ v.name }}
取 消 确 定