• 专利申请
    2020-01-15
  • 公布公告
    2021-04-20
  • 授权日期
    2021-04-20
  • 终止
    2031-04-18
一种基于自适应陷波的组串式光伏逆变器谐振抑制方法
一种基于自适应陷波的组串式光伏逆变器谐振抑制方法
* 专利信息仅供参考,不具有法律效力。 有效专利
CN202010034965.8 2020-01-15 H02J3/24 {{ classMap["H02J3/24"] }}
湖南工业大学 查看申请人名下所有专利
湖南省株洲市天元区泰山西路
专利分类项目
专利注册信息
初审公告期号 2020-01-15 初审公告日期 2021-04-20
注册公告期号 2021-04-20 注册公告日期 2021-04-20
专用权期限 2021-04-20 - 2031-04-18 专利类型 发明授权
代理组织机构 北京慕达星云知识产权代理事务所 查看该机构代理的所有专利
专利介绍
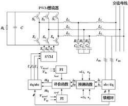
本发明公开了一种基于自适应陷波的组串式光伏逆变器谐振抑制方法,基于组串式光伏逆变集群系统,分析LCL滤波器特性,得到其谐振频率,即得到实时测得的谐振频率:在组串式光伏逆变集群系统中引入二阶陷波器函数:在组串式光伏逆变集群系统中加入自适应系统,实时更新系统参数,得到陷波频率与实时测得的谐振频率比值的平方、自适应准比例谐振函数和优化函数,本发明对运行过程中的电网阻抗值、电流控制器参数进行实时更新,以消除谐振尖峰,实时有效抑制系统谐振。
法律进度
  • 2021-04-20 授权 ...

  • 2020-05-22 实质审查的生效 IPC(主分类): H02J 3/24 专利申请号: 202010034965.8 申请日: 2020.01. ...

  • 2020-04-28 公开 ...

同类专利
  • 电力系统广域时滞PID阻尼控制器设计方法

  • 具有高阻尼值的电力系统广域时滞PID阻尼控制器设计方法

  • 风电机组分频段参与电力系统一次调频方法

  • 一种电力系统时滞自适应广域阻尼器

  • 一种电力系统时滞广域阻尼器的设计方法

  • 具有冗余控制回路的电力系统广域阻尼器

  • 欺骗攻击下电力系统基于缓存器型事件触发方案的H∞负载频率控制方法

  • 一种静止同步补偿器参数优化控制方法

  • 多台并联型电能质量治理装置并联控制方法以及系统

  • 一种平抑风电波动的混合储能容量优化配置方法

  • 双区域互联电力系统的负荷频率控制参数的处理方法

  • 一种交流恒功率负载优化控制模型和优化控制方法

咨询该专利

您还可以
推荐专利
{{ v.name }}
取 消 确 定