• 专利申请
    2016-12-13
  • 公布公告
    2020-03-24
  • 授权日期
    2020-03-24
  • 终止
    2030-03-22
一种智能化城市雨水调蓄系统及其施工方法
一种智能化城市雨水调蓄系统及其施工方法
* 专利信息仅供参考,不具有法律效力。 有效专利
CN201611145903.4 2016-12-13 E03F3/02 {{ classMap["E03F3/02"] }}
浙江水利水电学院 查看申请人名下所有专利
浙江省杭州市下沙高教东区学府街508号
专利分类项目
专利注册信息
初审公告期号 2016-12-13 初审公告日期 2020-03-24
注册公告期号 2020-03-24 注册公告日期 2020-03-24
专用权期限 2020-03-24 - 2030-03-22 专利类型 发明授权
代理组织机构 杭州华鼎知识产权代理事务所 查看该机构代理的所有专利
专利介绍
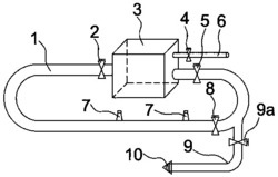
本发明公开了一种智能化城市雨水调蓄系统及其施工方法,包括雨水调蓄箱、通水装置、过滤装置和分水箱,公园池的内侧面上设置有第一水位感应器和第二水位感应器,通水装置位于第一水位感应器和第二水位感应器之间,且靠近第二水位感应器,公园池的顶部设置有淤泥清理箱,过滤装置通过第一进水管和第二进水管分别连接住宅和路面,雨水调蓄箱通过第一排水管和第二排水管分别连接住宅和分水箱。其方法包括:测量放样、雨水调蓄箱施工、过滤装置施工、分水箱施工、路面施工、管道连接布设和雨水调蓄系统试运行。本发明的施工方法步骤简单,不仅有利于雨水的快速排放存储,防止造成洪水或内涝,而且可以将存储后的雨水用于灌溉和生活用水。
法律进度
  • 2020-03-24 授权 ...

  • 2017-12-08 实质审查的生效 IPC(主分类): E03F 3/02 专利申请号: 201611145903.4 申请日: 2016.1 ...

  • 2017-05-31 公开 ...

同类专利

咨询该专利

您还可以
推荐专利
{{ v.name }}
取 消 确 定